Index

Lieber MZ-Freund!

Mit der vorliegenden Betriebsanleitung wollen wir dazu beitragen, daß Ihnen Ihr Motorrad stets ein zuverlässiger Begleiter sein wird. Die MZ ist infolge unserer langjährigen Erfahrungen im Motorradbau ein robustes, leistungsfähiges, zuverlässiges und wartungsarmes Fahrzeug. Damit das immer so bleibt, bitten wir Sie, nachstehende Hinweise zur Behandlung und Pflege zu beachten.

Wir wünschen 'Gute Fahrt'!



VEB Motorradwerk Zschopau

Betrieb des IFA-Kombinates Zweiradfahrzeuge






Inhaltsverzeichnis



1. Technische Daten
1.1. Motor und Kraftübertragung
1.2. Vergaser
1.3. Fahrgestell
1.4. Elektrische Anlage
1.5. Massen
1.6. Füllmengen
1.7. Fahrleistungen
2. Betriebsmittel
3. Bedienung
3.1. Bedienungselemente
3.2. Starten und Fahren
3.3. Hinweise für die Einfahrzeit
4. Wartung
4.1. Allgemeine Hinweise
4.2. Wartungsplan
4.3. Schmierstellen
4.4. Getriebeschmierung
4.5. Kupplung und Bremsen
4.6. Kraftstoffzufuhr, Vergaser, Ansauganlage
4.7. Räder und Bereifung
4.8. Hinterradantrieb
4.9. Elektrische Anlage
4.10. Hinweise für den Winterfahrbetrieb
5. Ratgeber bei Störungen
6. Kundendienst
7. Komplettieren der Motorräder
Stromlaufplan (Falttafel)






1. Technische Daten

1.1. Motor und Kraftübertragung

nächster Punkt ; Index

MotortypEM 250
ArbeitsverfahrenZweitakt-Umkehrspülung
Leistung15,45 kW (21 PS) bei etwa 5500 U/min
(12,5 kW bei etwa 5000 U/min für BRD)
Max. Drehmoment27,4 Nm (2,8 kpm) bei etwa 5200 U/min
(24,5 Nm bei etwa 4500 U/min für BRD)
SchmierungMischungsschmierung 50:1
Getriebe
Anzahl der Gänge5
Leergangsanzeigegelbe Kontrolleuchte - nur für Luxusausführung
Kraftübertragung zum Hinterrad
Rollenkette0,8 B-1-130 TGL 11796 für Kettenrad 18 und 19 Zähne (Soloausführung)
0,8 B-1-128 TGL 11796 für Kettenrad 15 Zähne (Seitenwagenausführung)
Übersetzung
Getriebe-Hinterrad
2,52 (19:48 Zähne) oder 2,67 (18:48 Zähne) Soloausführung
3,2 (15:48 Zähne) Seitenwagenausführung


1.2. Vergaser

nächster Punkt ; Index

Typ30 N 2-5
Saugrohrdurchmesser30 mm
Hauptdüse130 bzw. 135 (120 für 12,5 kW-Motor)
Nadeldüse70 (mit Querbohrung)
TeillastnadelC 6
Teillastnadelstellung von oben3 ... 4 (4 für die Einfahrzeit)1)
Startdüse110
Leerlaufdüse45
Leerlaufluftschraubeetwa 1 Umdrehungen offen
1) Kerzengesicht beachten! Die untere Platte des Nadelhalters zählt


1.3. Fahrgestell

nächster Punkt ; Index

Federung
vornTeleskopgabel mit hydraulischer Dämpfung
Federweg 185 mm
hintenFederbeine mit hydraulischer Dämpfung
Federweg 105 mm, Federvorspannung verstellbar
RäderDrahtspeichenräder
Felgen
vorn1,60 x 18
hinten2,15 B x 18
Bereifung
vorn2,75 x 18
hinten3,50 x 18
Reifenluftdruck
(Überdruck)
Solo
vorn170 kPa (1,7 kp/cm²)
hinten190 kPa (1,9 kp/cm²)
bei zulässiger Gesamtmasse
vorn190 kPa (1,9 kp/cm²)
hinten250 kPa (2,5 kp/cm²)
Bremsen
vornSimplex-Innenbackenbremse oder hydraulisch betätigte Scheibenbremse
hintenSimplex-Innenbackenbremse


1.4. Elektrische Anlage

nächster Punkt ; Index

Nennspannung12 V
ZündungBatteriezündung
Zündzeitpunkt2,5+0,5 mm (20° 15' ... 22° 15') vor dem oberen Totpunkt, fest eingestellt
Unterbrecherkontaktabstand0,3+0,1 mm (Schließwinkel 132° ± 5° bei Leerlauf)
ZündkerzeIsolator ZM 14-260 oder vergleichbare ausländische Typen (Mehrbereichskerzen)
Elektrodenabstand0,6 mm
GeneratorDrehstrom 14 V, 15 A, mit Gleichrichter und Regler
Batterie12 V, 9 Ah
Glühlampen
Scheinwerfer12 V, 45/40 W, TGL 11413, Abblendlicht asymmetrisch
Standlicht12V, 4 W, Sockel BA 9s, TGL 10833
Rücklicht12V, 5 W, Sockel BA 15s
Bremslicht12V, 21 W, Sockel BA 15s
Blinklicht12 V, 21 W, Sockel BA 15s
Kontrolleuchten und Instrumentenbeleuchtung12V, 2 W, Sockel BA 7s TGL 10833
Sicherungen
Hauptsicherung2 x Schmelzeinsatz A 16 TGL 11135 (16 A)
BlinkanlageSchmelzeinsatz 4 A TGL 11135 (4 A)
LichtmaschinenerregungSchmelzeinsatz 2 A (Feinsicherung)


1.5. Massen

nächster Punkt ; Index

Leermasse (mit Kraftstoff und Werkzeug)151 kg (Ausführung mit Trommelbremse)
153 kg (Ausführung mit Scheibenbremse)
Zulässige Gesamtmasse330 kg


1.6. Füllmengen

nächster Punkt ; Index

Kraftstoffbehälter17,0 l
davon Reserve1,5 l
Getriebeöl0,9 l


1.7. Fahrleistungen

nächster Punkt ; Index

Höchstgeschwindigkeit125 ... 130 km/h je nach Belastung, Witterungsverhältnissen und Sitzposition
Beschleunigung 
von 0 auf 80 km/h6,6 s
Kraftstoffverbrauch3,5 ... 5 l/100 km


2. Betriebsmittel

nächster Punkt ; Index

Motor

Vergaserkraftstoff 88 Oktan (ROZ), im Verhältnis 50:1 mit Zweitakt-Motorenöl gemischt.

Beispiel: 10 l Kraftstoff mit 0,2 l Zweitakt-Mötorenöl mischen.

Getriebe

Getriebeöl SAE 80 oder unlegiertes Motorenöl SAE 40 für Sommer und Winter. In der DDR wird das ÖL GL 100 verwendet.

Fahrgestell

Getriebeöl SAE 80 und Wälzlagerfett

Elektrische Anlage

Für eine neue Batterie Akkummulatorenschwefelsäure mit einer Dichte von 1,28 g/cm3 (in den Tropen 1,23 g/cm3) bei 25°C und zum Nachfüllen der Batterie nur destilliertes Wasser verwenden.

Polfett als Korrosionsschutz der Batterieanschlüsse.

Hypoidöl (zähflüssiges Getriebeöl) für den Unterbrecherschmierfilz.



3. Bedienung

3.1. Bedienungselemente

nächster Punkt ; Index

Die Bilder 1 ... 8 zeigen alle zum Betrieb des Motorrades erforderlichen Bedienungselemente und deren Funktion. Bitte machen Sie sich vor dem ersten Start damit vertraut.



Bild 1.

  1. Zünd- und Lichtschalter
  2. Kupplungshebel
  3. Schalterkombination für elektrische Anlage
  4. Fußsch
  5. Kraftstoffhahn
  6. Kickstarter
  7. Kippständer
  8. Handbremshebel
  9. Hebel für Kaltstarteinrichtung
  10. Gasdrehgriff
  11. Fußbremshebel
  12. Verstellmuffe der Federbeine


Bild 2. Instrumente (Standardausführung) und Kaltstarteinrichtung

1 Zünd- und Lichtschalter (Schalterstellungen wie im Bild 3) 
2 Tachometer mit Kilometerzählwerk 
3 Fernlichtkontrolleuchte (blau) 
4 Kontrolleuchte für Lichtmaschine und Blinkanlage (grün) 
K1 Kaltstarteinrichtung geschlossen (Fahrstellung, Start bei warmem Motor)|
| vergl. Bild 21
|
K2 Kaltstarteinrichtung auf (Kaltstart)
Z Gasdrehgriff zu
A Gasdrehgriff auf


Bild 3. Instrumente (Luxusausführung)

  1. Alles ausgeschaltet - Schlüssel (9) abziehbar
  2. Parkstellung bei Nacht - Schlüssel abziehbar, Standlicht eingeschaltet
  3. Zündung eingeschaltet, Fahrt bei Tag - Schlüssel nicht abziehbar (anschieben im 2. Gang ohne Batterie möglich)
  4. Zündung eingeschaltet, Stand- und Rücklicht leuchten - Schlüssel nicht abziehbar
  5. Zündung eingeschaltet. Fahrt bei Nacht - Schlüssel nicht abziehbar
  6. Drehzahlmesser
  7. Leergangsanzeige (gelb)
  8. Kontrolleuchte für Lichtmaschine (rot)
  9. Zünd- und Lichtschalter
  10. Zündschlüssel
  11. Fernlichtkontrolleuchte (blau)
  12. Kontrolleuchte für Blinkanlage (grün)
  13. Tachometer mit Kilometerzählwerk


Bild 4. Schalterkombination am Lenker

  1. Abblendschalter für Scheinwerfer
    Fernlicht
    Abblendlicht
  2. Schalter für Fahrtrichtungsanzeige
    (L) Blinker links
    (R) Blinker rechts
  3. Druckknopf für Signalhorn
  4. Druckknopf für Lichthupe


Bild 5. Kraftstoffhahn

  1. Kraftstoffhahn geschlossen
  2. Kraftstoffhahn offen
  3. Reservestellung

    (F1) Einlauffilter
    (F2) Auslauffilter
    (S) Befestigungsschrauben


Bild 6. Fußschaltung

Zahlen: Lage der Gänge
(S) Fußschalthebel
(K) Kickstarter



Bild 7. Diebstahlsicherung

Bild 7a. Sonderausführung Export

(0) Schloß verriegelt - Schlüssel abziehbar
(01) Schloß verriegelt - Schlüssel abziehbar, Lenkung blockiert
(1) Schloß entriegelt - Schlüssel nicht abziehbar
(2) Bewegungsrichtung beim Verriegeln der Lenkung (Pfeile)


Bild 8. Verändern der Federvorspannung

  1. Einstellung für Einpersonenbetrieb
  2. Einstellung für höhere Belastung


3.2. Starten und Fahren

nächster Punkt ; Index

Vor jeder Fahrt ist gemäß Wartungsplan (siehe Abschnitt 4.2.) die Betriebs- und Verkehrssicherheit des Fahrzeugs zu kontrollieren.

Starten

  1. Getriebe auf Leergang schalten (Bild 6).
  2. Zündung einschalten (Bild 3).
    Kontrolleuchte für Lichtmaschine leuchtet.
    Kontrolleuchte für Leergang leuchtet (Luxusausführung).
  3. Kraftstoffhahn öffnen (Bild 5).
  4. Bei kaltem Motor: Kaltstarteinrichtung öffnen (Bild 2).
    Bei warmem Motor: Kaltstarteinrichtung geschlossen lassen.
  5. Bei kaltem Motor: Gasdrehgriff auf Leerlaufstellung.
    Bei warmem Motor: Gasdrehgriff etwa ein viertel Umdrehung öffnen.
  6. Kickstarter kräftig durchtreten.
  7. Kaltstarteinrichtung schließen, wenn der Motor willig Gas annimmt.


Achtung!

Bei extrem niedrigen Außentemperaturen und mehrmaligen erfolglosen Startversuchen eine Pause von etwa 20s einlegen, damit der Kraftstoff in die Kaltstarteinrichtung nachlaufen kann.

Fahren

Der Motor braucht nicht warmzulaufen, er wird warmgefahren. Die Gänge unter Benutzung der Kupplung schalten, wobei mit dem ersten Gang anzufahren ist. Die Benutzungsbereiche der Gänge sind aus Bild 9 zu ersehen. Die dort dargestellten Geschwindigkeitsbereiche gelten für die Übersetzung Getriebe/Hinterrad 19/48 Zähne. Für andere Übersetzungen liegen die Geschwindigkeitsbereiche niedriger.

Achtung!

Die Kupplung nur zum Anfahren und Schalten benutzen. Bei längerem Halt den Leergang einlegen.



Bild 9. Drehzahl und Geschwindigkeitsbereiche

Max. Drehzahl bzw. Geschwindigkeit während der Einfahrzeit
Hauptfahrbereiche (Drehzahl bzw. Geschwindigkeit) nach der Einfahrzeit


Bremsen

Es sind stets beide Bremsen in der richtigen Dosierung einzusetzen.

Parken

Zündung ausschalten, Zündschlüssel abziehen, Kraftstoffhahn schließen, Lenker nach rechts drehen und Lenkung mit Diebstahlsicherung gemäß Bild 7 blockieren.



3.3. Hinweise für die Einfahrzeit

nächster Punkt ; Index

Bis zu einer Fahrstrecke von 1500 ... 2000 km ist der Motor einzufahren. Während dieser Zeit sollten nachstehende Hinweise beachtet werden.

  1. Den Motor so wenig wie möglich im Stand laufen lassen, sondern warmfahren bzw. bei längerem Halt abstellen.
  2. Die im Bild 9 angegebenen Bereiche für das Einfahren einhalten und rechtzeitig schalten.
  3. Die Geschwindigkeiten und Drehzahlen systematisch bis zum Ende der Einfahrzeit steigern.
  4. Häufig die Drehzahlen und Geschwindigkeiten wechseln. - Landstraßen eignen sich für das Einfahren besser als Autobahnen!
  5. Einhaltung der vorgeschriebenen Durchsichten in einer MZ-Service-Werkstatt.


4. Wartung

4.1. Allgemeine Hinweise

nächster Punkt ; Index

Das Bordwerkzeug unter der rechten Seitenverkleidung ermöglicht fast alle Wartungsarbeiten gemäß Wartungsplan. Beachten Sie aber die Garantiebestimmungen.



Bild 10. Batterie und Werkzeugunterbringung

  1. Bordwerkzeugtasche
  2. Blinkgeber
  3. Sicherungsdose
  4. Plattenoberkante
  5. Elektrolytspiegel
  6. Öleinfüllöffnung
  7. Tasche mit Ersatzglühlampen (nicht bei jeder Ausführung vorhanden)

A = 5 mm (Höhe des Elektrolyts über Plattenoberkante)



4.2. Wartungsplan

nächster Punkt ; Index

Wartungsarbeiten
 vor der Fahrtnach der Fahrtnach 500 kmalle 2500 kmalle 5000 kmalle 10000 kmalle 20000 km
Motor und Getriebe
Kupplungsspiel überprüfen
x
      
Getriebeöl kontrollieren   
x
   
Getriebeöl wechseln  
   
x
Auspuffbefestigung am Zylinder nachziehen [98 Nm (10 kpm)]  
    
Motorbefestigungsschrauben auf Festsitz prüfen    
x
  
Vergaser reinigen, Einzelteilbefestigung nachziehen  
 
x
  
Vergasereinstellung überprüfen  
x
  
Kontrolle der Schadstoffmission entsprechend den gesetzlich festgelegten Werten
in Abständen von 6 Monaten
Elektrische Anlage
Funktion der Beleuchtungs- und Signalanlage kontrollieren
x
      
Zündkerze reinigen und einstellen   
x
   
Zündkerze erneuern     
x
 
Unterbrecherkontaktabstand kontrollieren  
 
x
  
Vorzündung kontrollieren  
 
x
  
Schmierfilz des Unterbrechernockens mit drei Tropfen Hypoidöl tränken  
 
x
  
Elektrolytstand der Batterie kontrollieren   
x
   
Fahrgestell
Funktion der Bremsen kontrollieren
x
      
Höhe der Bremsflüssigkeit im Vorratsbehälter kontrollieren
x
      
Bremsflüssigkeit wechselnaller zwei Jahre
Belaghöhe der Bremsbacken (Scheibenbremse) kontrollieren   
x
   
Führungsrohre der Teleskopgabel (Ausführung mit Schutzkappe) abwischen
x
x
     
Teleskopgabel - Sichtkontrolle auf Undichtheit
x
      
Reifenluftdruck kontrollieren
x
      
Kraftstoffmenge im Kraftstoffbehälter kontrollieren
x
      
Kraftstoffhahn ausbauen, Filter reinigen  
 
x
  
Luftfilter ausklopfen    
x
  
Luftfiltergehäuse auswischen    
x
x
 
Luftfilter erneuern     
x
 
Alle zugänglichen Schraubverbindungen auf Festsitz kontrollieren  
 
x
  
Antriebskette - Durchhang überprüfen   
x
   
Antriebskette schmieren   
x
   
Handhebel und Gasdrehgriff schmieren   
x
   
Seilzüge ausbauen und ölen     
x
 
Antriebswelle für Tachometer und Drehzahlmesser durchölen     
x
 
Bremsbacken vorn und hinten, Bremsschlüssel vorn ausbauen, Lagerstellen reinigen und schmieren     
x
 
Bremsschlüssel hinten schmieren   
x
   
Radlager reinigen und schmieren     
x
 
Schwingenlagerung und Federung überprüfen     
x
 
Bei der Wartung festgestellte Mängel abstellen lassen.
x¹ 1. und 2. Garantiedurchsicht



4.3. Schmierstellen

nächster Punkt ; Index

SchmierstelleSchmiermittel
1Verstellmuffe für FederbeinWälzlagerfett
2TachometerantriebWälzlagerfett (dauergeschmiert)
3TachometerantriebswelleGetriebeöl
4SekundärketteWälzlagerfett
5GetriebeGetriebeöl
6Schmierfilz für UnterbrecherHypoidöl
7Antriebswelle für DrehzahlmesserGetriebeöl
8RadlagerWälzlagerfett
9LenkungslagerWälzlagerfett
10HandbremshebelGetriebeöl
11GasdrehgriffWälzlagerfett
12KupplungshebelGetriebeöl
13SeilzügeGetriebeöl
14Führungsrohre der Teleskopgabel außenGetriebeöl
15Lagerrohr für KippständerWälzlagerfett
16SchwingenlagerbolzenGraphitöl (nur bei Montage)
17FußbremshebelwelleWälzlagerfett
18Bremsschlüssel hintenGetriebeöl
19Bremsschlüssel hinten, Bremsbackenlagerung vorn und hintenWälzlagerfett


Bild 11. ETZ 250 rechte Seite (Erklärung der Legende siehe Abschnitt 4.3.)



Bild 12. ETZ 250 linke Seite (Erklärung der Legende siehe Abschnitt 4.3.)



4.4. Getriebeschmierung

nächster Punkt ; Index

Kontrolle des Ölstandes

Das Fahrzeug muß waagerecht stehen. Die Kontrolle erst etwa 15 Minuten nach dem Ausschalten des Motors oder dem Auffüllen von Öl durchführen. Bei richtiger Füllmenge steht das Öl an der Unterkante der Kontrollbohrung.



Bild 13. Kontrolle des Ölstandes

  1. Ölkontrollschraube
  2. Öleinfüllöffnung

Pfeil: Höhe des Ölstandes im Getriebe



Ölwechsel

Den Motor warmfahren, damit der Abrieb mit dem Öl abläuft. Beide Ablaßschrauben herausdrehen. Den Magnet der Schraube (2) reinigen. Wenn nötig, die Dichtringe auswechseln.



Bild 14. Lage der Ölablaßschrauben

  1. Ablaßschraube für Kupplungsraum
  2. Ablaßschraube für Getrieberaum
  3. Leergangarretierung - nicht herausdrehen!


4.5. Kupplung und Bremsen

nächster Punkt ; Index

Kupplung

An der Stellschraube (1) das Kupplungsspiel von 3 mm einstellen. Die Stellschraube wieder kontern. Reicht die Stellschraube (1) zur Einstellung nicht mehr aus, dann die Grobeinstellung korrigieren. Dazu nach Bild 16 in der Zahlenreihenfolge den Kupplungsseilzug ausbauen und die Stellplatte (5) verdrehen, bis an der straff gehaltenen Nippelaufnahme S = 11 mm erreicht ist.



Bild 15. Kupplung (auch mechanische Bremse) am Handhebel einstellen

  1. Stellschraube mit Kontermutter

    (S) Kupplungsspiel


Bild 16. Kupplung grob einstellen

  1. Schutzkappe und Stecknippel
  2. Seilzugaufnahme
  3. Seilzug
  4. Seilzugnippel
  5. Stellplatte

    (S) Einstellmaß für Kupplungshebel


Mechanische Bremsen

Die mechanische Bremse vorn am Handhebel auf das Maß S = 3...5 mm einstellen (Bild 15). Die Bremsbacken dürfen in unbetätigtem Zustand nicht schleifen. Die Fußbremse so einstellen, daß bei bequemer Sitzposition volle Bremswirkung mit geringem Betätigungsweg des Fuß-



Bild 17. Hinterradbremse und Bremslichtschalter einstellen

  1. Verstellmutter
  2. Anschlußkabel
  3. Stellschraube


hebels erreicht wird. Danach den Bremslichtschalter nachstellen:

  • Zündung einschalten
  • Kontermutter lösen
  • Bremshebel betätigen - Bremsbacken beginnen gerade zu schleifen
  • Kontaktschraube bis zum Aufleuchten der Bremsleuchte verdrehen
  • Kontermutter anziehen


Scheibenbremse

Der Bremshebel ist nicht verstellbar. Den Bremslichtschalter (1) nur soweit in das Gelenkstück (G) eindrehen, daß das Bremslicht sofort bei Betätigungsbeginn des Bremshebels aufleuchtet, der Bremshebel in seiner Ruhelage aber noch am Gelenkstück anliegt. Der Bremsflüssigkeitsspiegel muß zwischen den Markierungen 'max.' und 'min.' auf dem Vorratsbehälter liegen. Beim Schließen des Behälterdeckels den Hermetikbalg und den Entlüftungsring einlegen.



Bild 18. Bremslichtschalter vorn einstellen

  1. Bremslichtschalter vorn

(G) Gelenkstück



Bild 19. Auswechseln der Bremsbacken

  1. Bremsbacken
  2. Rückstellfeder
  3. Befestigungsbolzen

(D) minimale Bremsbelagdicke (0,5 mm)



Die Bremsbacken müssen durch neue ersetzt werden, wenn ihre Beläge bis auf die Verschleißmarkierung 'abgebremst' sind.

Arbeiten an der Scheibenbremse sollten von einer Fachwerkstatt ausgeführt werden.



4.6. Kraftstoffzufuhr, Vergaser, Ansauganlage

nächster Punkt ; Index

Der Kraftstoff wird im Kraftstoffhahn gereinigt. Dessen Filter (F2) (Bild 5) kann nach dem Abschrauben des Filtergehäuses gereinigt werden. Das Filter (F1) (Bild 5) im Kraftstoffbehälter ist nur bei abgeschraubtem Kraftstoffhahn zugänglich. - Vor dem Abschrauben Kraftstoff ablassen.

Achtung!

Die Schrauben (S) (Bild 5) nicht bis zum Anliegen am Gehäuse anziehen.

Die Wartung des Vergasers beschränkt sich auf das Reinigen und das Einstellen der Leerlaufdrehzahl an der Anschlagschraube (7). Zum Reinigen den Vergaser in der Reihenfolge 1 ... 6 (Bild 20) abbauen.

Achtung!

Die Schwimmer nicht verbiegen. Die Düsen nicht mit Draht durchstoßen - nur ausblasen.



Bild 20. Vergaser 30 N 2-5

  1. Klemmring mit Schraube
  2. Kraftstoffzulauf
  3. Verschraubung der Kaltstarteinrichtung mit Stellschraube
  4. Stellschraube für Drosselschieber-Seilzug
  5. Verschlußmutter
  6. Klemmschraube
  7. Anschlagschraube für Drosselschieber
  8. Leerlaufluftschraube


Die Reibungsbremse am Gasdrehgriff so einstellen, daß der Drehgriff nicht allein in die Ausgangsstellung zurückgeht, aber noch leicht drehbar ist.



Bild 21. Gasdrehgriff und Kaltstarteinrichtung

  1. Kaltstarteinrichtung geschlossen
  2. Kaltstarteinrichtung eingeschaltet

(Z) Gasdrehgriff zu
(A) Gasdrehgriff auf (Vollgas)
(B) Reibungsbremse Gasdrehgriff - Einstellschraube



Das Papierluftfilter ist nach dem Ausbau der Batterie (Abschnitt 4.9., Bild 34) zugänglich. Das Filter vorsichtig ausklopfen - nicht auswaschen. Feuchte Luftfilter trocknen oder austauschen. Die Ansauganlage muß dicht sein, also sorgfältig zusammengebaut werden.



Bild 22. Luftfilter ausbauen

  1. Deckel zum Filtergehäuse
  2. Verschraubung
  3. Batteriehalterung
  4. Blinkgeber


Bild 23. Luftfilter ausbauen



4.7. Räder und Bereifung

nächster Punkt ; Index

Vorderradausbau und -einbau

Den Ausbau in der Zahlenreihenfolge vornehmen (Bilder 24 und 25). Die herausgezogene Achse auf der Werkzeugtasche ablegen.



Bild 24. Vorderrad ausbauen (Trommelbremse)

  1. Achsmutter
  2. Klemmschraube
  3. Befestigung der Gegenhaltestrebe
  4. Bremslichtschalter


Bild 25. Vorderradausbau

  1. Achsmutter
  2. Klemmschraube


Die Bremsbacken bei der Scheibenbremse vor dem Einsetzen des Rades auseinanderdrücken.

Erst die Achsmutter (1) anziehen, die Teleskopgabel mit angezogener Handbremse durchfedern und danach die Klemmschraube (2) anziehen.

Achtung!

Bei ausgebautem Rad den Handbremshebel der Scheibenbremse nicht anziehen.



Bild 26. Hinterradausbau 1. Phase



Hinterradausbau und -einbau

Das Rad auf den Ständer stellen. Alle im Bild 26 sichtbaren Teile abbauen und auf der Werkzeugtasche ablegen; das Rad in die gezeigte Stellung bringen und den Bremsgegenhalter herausziehen.

Beim Radeinbau einen Getriebegang einlegen - die Mitnehmer (Bild 28) können besser eingeführt werden.



Bild 27. Hinterradausbau 2. Phase



Bild 28. Zuordnung Mitnehmer - Dämpfungsgummi



Reifen- und Schlauchwechsel

Die Luft ablassen und das Rad auf den Boden legen. Die Lager durch einen untergelegten Lappen schützen.

Zuerst muß der Reifen rundum von der Felge abgedrückt sein, bevor er gegenüber dem Ventil in das Tiefbett gedrückt werden kann. Dann am Ventil beginnend, den Reifen mit beiden Montierhebeln über den Felgenrand heben. Danach den Schlauch herausnehmen. Erst nach der Kontrolle des Reifens auf Fremdkörper oder Schadstellen



Bild 29. Reifen abnehmen



den neuen Schlauch mit Talkum einreiben, einlegen und den Reifen, gegenüber dem Ventil beginnend, wieder montieren.

Achtung!

Den Schlauch nicht einklemmen. Der Reifen muß nach der Montage rund laufen, der Kontrollrand also an jeder Stelle gleich weit vom Felgenhorn entfernt sein.

Die Luftpumpe ist am Rahmen untergebracht (siehe Bild 34).

Reifenpflege

Vor jeder Fahrt prüft man den Reifenluftdruck. Er muß stets der gewählten Fahrzeugbelastung entsprechen. Die Reifen sind möglichst vor starker Sonneneinstrahlung und vor Kraftstoff zu schützen.



4.8. Hinterradantrieb

nächster Punkt ; Index

Kettendurchhang kontrollieren

Das Motorrad unbelastet auf den Kippständer stellen. Der obere Kettenschutzschlauch muß sich einschließlich Kette mit zwei Fingern bis auf das Querrohr der Hinterradschwinge drücken lassen. Das Hinterrad bei der Kontrolle drehen.



Bild 30. Kettenspannung überprüfen



Kette spannen

Die Steckachse (1) und die Mutter zur Befestigung des Hinterradantriebes lockern. Die Stellschraube (3) der beiden Kettenspanner (2) gleichmäßig verdrehen und nach dem Einstellen kontern. Die Radspur nach Bild 32 mit Spurlatte oder durch Sichtprüfung von vorn kontrollieren. Der Spalt S resultiert aus den unterschiedlichen Breiten von Vorder- und Hinterrad.



Bild 31. Kette spannen

  1. Steckachse
  2. Kettenspanner links
  3. Stellschraube mit Kontermutter


Kette wechseln

Sind zwei Rollen der Kette hintereinander oder mehr als insgesamt 5 Rollen gebrochen bzw. haben die Ketten-



Bild 32. Räder spuren

  1. Spurlatte

(S) Spalt zwischen Meßlatte und Vorderrad (etwa 1 cm)

gelenke übermäßiges Spiel, die Kette wechseln und eventuelle Kettenbruchstücke entfernen. Man kann die neue Kette gleich an die alte hängen und mit ihr durch den Kettenschutz ziehen. Die Verschlußfeder des Kettenschlosses mit der offenen Seite entgegen der Drehrichtung einsetzen.



4.9. Elektrische Anlage

nächster Punkt ; Index

Es ist stets zu gewährleisten, daß die Isolation der Kabel und elektrischen Geräte in Ordnung ist und alle Leitungsverbindungen fest und oxidfrei sind. Sicherungen nie durch andere Metallgegenstände ersetzen.

Elektroschweißen am Motorrad nur nach dem Abklemmen der Batterie ausführen lassen. Es darf keine Plus-Leitung mit der Schweißelektrode in Verbindung kommen.

Lichtmaschine

Die Lichtmaschine ist wartungsfrei. Die Ladekontrolleuchte leuchtet beim Einschalten der Zündung auf und verlöscht, sobald der Motor angesprungen ist. Fehler liegen vor, wenn die Kontrolleuchte beim Einschalten der Zündung nicht oder nur dunkel leuchtet bzw. wenn sie trotz laufenden Motors nicht ausgeht.

Zündanlage

Dazu gehören Unterbrecher (Bild 33), Zündspule (Bild 34) und Zündkerze. Die Einstellung des Zündzeitpunktes und des Unterbrecherabstandes bleiben der Fachwerkstatt überlassen. Den Schmierfilz, falls erforderlich, mit



Bild 33. Lichtmaschine und Unterbrecher

  1. Unterbrecher
  2. Einstellexzenter für Unterbrecher
  3. Schmierfilz für Unterbrecher
  4. Kabelanschlüsse der Lichtmaschine
  5. Leergangsschalter


3 Tropfen Hypoidöl tränken. Er darf die höchste Stelle des Nockens nur streifen.

Die Zündkerze in den angegebenen Intervallen reinigen und den Kontaktabstand nachstellen. Den Kerzenstecker innen sauber und trocken halten. Abweichungen in der Farbe des Kerzensteines - normal je nach Fahrweise graugelb bis hellbraun - lassen auf Fehler und Defekte schließen, die eine Werkstatt beseitigen muß.

Batterie

Die Batterieanschlüsse und Polverbindungen stets sauber halten und nach dem Säubern mit Polfett konservieren. Den Elektrolytstand (Bild 10) regelmäßig kontrollieren.

Zum Nachfüllen nur destilliertes Wasser verwenden.



Bild 34. Batterie, Regler, Gleichrichter

  1. Sicherung
  2. Befestigungsschrauben für Batterie
  3. Regler für die Lichtmaschine
  4. Leitungsverbinder
  5. Gleichrichter für Lichtmaschine
  6. Zündspule
  7. Luftpumpe


Die Batterie ist bei Nichtgebrauch des Fahrzeugs jeden Monat nachzuladen.

Achtung!

Durch das Verwechseln der Batteriekabel (Plus und Minus) zerstört man die Dioden des Gleichrichters und die Batterie.



Bild 35. Auswechseln der Glühlampen im Scheinwerfer

  1. Haltefeder
  2. Anschlußstück der Biluxlampe
  3. Kabel für Standlicht

Scheinwerfer

Beim Wechseln der Biluxlampe auf das richtige Einrasten in den Reflektor achten. Die Kontakte müssen sauber sein und richtig aufgesteckt werden.

Den Scheinwerfer nach dem Schema im Bild 37 einstellen. Dazu das Fahrzeug mit dem Fahrer belasten und die Fe-



Bild 36. Scheinwerferhalterung

  1. Befestigungsschraube


derbeine auf 'weich' einstellen. Zum Verstellen die Scheinwerferhalterung lockern - der Scheinwerfer ist allseitig schwenkbar.



Bild 37. Einstellschema für Scheinwerfer



Fahrtrichtungsanzeige

Die Blinkleuchtenfunktion kann am Rand (Bild 38/1) oder an der Kontrolleuchte (Bild 2/4 bzw. Bild 3/11) überwacht werden. Bei Ausfall einer Blinklampe blinkt die andere, und damit die Kontrolleuchte, mit etwa doppelter Frequenz.



4.10. Hinweise für den Winterfahrbetrieb

nächster Punkt ; Index

Alle unsere Kunden, die Ihr Fahrzeug auch im Winter benutzen, bitten wir nachstehende Hinweise zu berücksichtigen.

Der Winter kann durch chemische Auftaumittel starke Korrosionsschäden hervorrufen. Deshalb vor Beginn des Winters die verchromten bzw. ungeschützten Metallteile mit geeigneten Korrosionsschutzmitteln auf Wachs- oder Mineralölbasis schützen.

Entsprechend dem Wartungsplan das Fahrzeug abschmieren. Teile, die man nicht dauerhaft schützen kann, z. B. die Führungsrohre der Teleskopgabel, bedürfen im Winter nach jeder Fahrt einer Behandlung mit Korrosionsschutzmitteln.

Nach Beendigung der Winterperiode kann die Konservierung wieder entfernt werden.



5. Ratgeber bei Störungen

nächster Punkt ; Index

FehlerAbhilfe
Keine Spannung im Bordnetz
Eine oder beide Sicherungen defektSicherungen auswechseln und Kurzschluß beseitigen
Batterie ungenügend geladen bzw. defektBatterie laden oder auswechseln
Kabel abgerissen bzw. Korrosion an den AnschlüssenKabel reparieren, Anschlüsse reinigen
Lichtmaschine defektreparieren
Zündung eingeschaltet, Ladekontrolleuchte leuchtet nicht
Keine Spannung im Bordnetzwie vorstehend
Zündlichtschalter defektauswechseln
Glühlampe defektauswechseln
Sicherung der Blinkanlage defekt (nur Standardausführung)auswechseln
Zündung eingeschaltet, Ladekontrolleuchte leuchtet dunkel
Lampenfassung hat schlechten KontaktKontakte säubern
Kabel DF zwischen Lichtmaschine und Regler unterbrochen bzw. Sicherung 4 (2 A) defektreparieren
Gleichrichter defektauswechseln
Rotor der Lichtmaschine defektauswechseln
Kabel U, V oder W unterbrochenreparieren
Ladekontrolleuchte leuchtet bei laufendem Motor
Lichtmaschine, Regler oder Gleichrichter defektreparieren
Kabel zwischen Lichtmaschine, Regler, Gleichrichter und Batterie defektreparieren
Gühlampen im Scheinwerfer bzw. Rücklicht leuchten nicht
Keine Spannung im Bordnetzsiehe dort
Glühlampen defekt bzw. schlechter Kontaktauswechseln bzw. reinigen
Kabel defektreparieren
Abblend- bzw. Zündlichtschalter defektwechseln
Bremslicht leuchtet nicht
keine Spannung im Bordnetzsiehe dort
Glühlampe defekt, bzw. schlechter Kontaktauswechseln bzw. reinigen
Kabel defektauswechseln
Bremslichtschalter falsch eingestellteinstellen
Fahrtrichtungsanzeige geht nicht
keine Spannung im Bordnetzsiehe dort
Sicherung der Blinkanlage durchgebranntauswechseln und Kurzschluß beseitigen
Blinkgeber defektauswechseln
Glühlampen defekt bzw. schlechter Kontaktauswechseln bzw. reinigen
Kabel defektreparieren
Zündanlage bringt keinen oder unregelmäßigen Funken
keine Spannung im Bordnetzsiehe dort
Zündkerze naßKerze trocknen, Kraftstoffhahn schließen, Motor mit ausgeschalteter Zündung ohne Kerze mehrmals durchtreten
Zündkerze defekt oder veröltaustauschen bzw. reinigen
Kerzenstecker naß bzw. Isolation gerissentrocknen bzw. auswechseln
Unterbrecherkontakte öffnen nichteinstellen bzw. Unterbrecher auswechseln
Unterbrecher veröltreinigen
Kabel zwischen Unterbrecher und Zündspule defekt bzw. schlechter Kontaktreparieren bzw. reinigen
Zündspule defektauswechseln
Kondensator defektauswechseln
Kraftstoffzulauf gestört
Kein Kraftstoff im KraftstoffbehälterKraftstoff auffüllen
Belüftungsbohrung im Deckel des Kraftstoffbehälters verstopftreinigen
Filter im Kraftstoffhahn verschmutztreinigen
Dichtung unter dem Hebel am Kraftstoffhahn zerquetschtauswechseln
Vergaser läuft über
Schwimmerventil hängtreinigen bzw. auswechseln
Schwimmer undichtaustauschen
Schwimmer extrem verstellteinstellen
Motor springt nicht an
Kraftstoffzulauf gestörtsiehe dort
Zündanlage bringt keinen Funkensiehe dort
Bei Kaltstart Kaltstarteinrichtung nicht offen, Gasdrehgriff zu weit aufgedrehtsiehe Abschnitt 3.2.
Bei warmem Motor Kaltstarteinrichtung geöffnetsiehe Abschnitt 3.2.
Motor läuft unregelmäßig
Kraftstoffzulauf gestörtsiehe dort
Zündkerze bringt unregelmäßigen Funkensiehe dort
Ansauganlage bzw. Luftfilter nicht in OrdnungFehler beseitigen
Motor zieht nicht
Vergasereinstellung stimmt nichtregulieren
Zündeinstellung stimmt nichtnachstellen
Luftfilter naß bzw. Ansauganlage verstopftauswechseln, trocknen bzw. reinigen
Fahren im falschen Gangsiehe Abschnitt 3.2.
Kupplung rutschtSpiel einstellen
Auspuff durch falsche Fahrweise verschmutztAuspuff durch 10 bis 20 km straffe Fahrt (hohe Drehzahlen bei Vollgas) reinigen
Zu hoher Kraftstoffverbrauch
Luftfilter naß bzw. Ansauganlage verstopftauswechseln, trocknen bzw. reinigen
Vergasereinstellung stimmt nichtregulieren
Falsche Fahrweisesiehe Abschnitt 3.2.
Kaltstarteinrichtung schließt nichtSpiel von 2 mm am Seilzug einstellen
Starke Geräusche beim Schalten der Getriebegänge
Kupplung defekt bzw. falsch eingestellteinstellen bzw. reparieren
Leerlaufdrehzahl zu hocheinstellen
Getriebeölstand zu niedrigÖl nachfüllen
Hinterradfederung schlägt durch
Verstellmuffen nicht auf 'hart' gestelltVerstellmuffen umstellen
Zulässige Gesamtmasse überschrittenzulässige Gesamtmasse einhalten
Schlechte Straßenlage
Luftdruck in den Reifen nicht in Ordnungden vorgeschriebenen Luftdruck herstellen
Reifenprofil abgenutztReifen wechseln
Radspur stimmt nichtSpur einstellen
Bremse hält nicht
Bremsbacken abgenutztBremse nachstellen, Bremsbacken wechseln
Bremsscheibe veröltScheibe und Bremsbacken säubern
Bremse blockiert
Bremsring bzw. Bremsscheibe durch Nichtgebrauch oxydiertnach längerer Standzeit einige Male vorsichtig bremsen - stets die Vorderradbremse mitbenutzen
Handbremshebel hat zu viel Totgang (Scheibenbremse)
Luft im BremssystemBremse in Fachwerkstatt entlüften lassen
Ausgleichbohrung im Bremszylinder am Lenker wird nicht freigegebenSpiel des Handbremshebels in Fachwerkstatt nachstellen lassen
Bremsflüssigkeitsstand im Vorratsbehälter zu niedrig
Bremsbacken verschlissenBremsbacken wechseln
Bremsleitungen undichtBremse instandsetzen lassen


6. Kundendienst

nächster Punkt ; Index

Benötigen Sie Auskünfte von uns, dann bitten wir um genaue Angaben sowohl zum Fahrzeug als auch zum vermuteten Mangel. In der Regel sollten Sie jedoch die Hilfe unserer Vertragswerkstätten in ANspruch nehmen. Insbesondere können wir keine Ersatzteile an Sie liefern. Ersatzteile liefern wir nur an unsere Vertragswerkstätten, sowie an unsere Importeure im jeweiligen Land.



7. Komplettieren der Motorräder

Index

Zum besseren Transport sind einige Teile werksseitig nicht montiert. Diese sind beim Komplettieren anzubringen. Beim Anschließen der hinteren Leuchten am Leitungsverbinder bzw. Massepunkt und Sicherungsdose den Schaltplan beachten. Die Blinkleuchten richtig anbringen und die Dichtungen zwischen Blinkleuchtenträger und Blinkleuchte nicht vergessen. Die Folie unter dem Öleinfüllstopfen entfernen, damit die Getrieberaumentlüftung frei wird.



Bild 38. Blinkleuchte vorn

  1. Rand zur Kontrolle der Blinkfunktion
  2. Plastreflektor
  3. Anschlußklemmen
  4. Dichtung


Bild 39. Blinkleuchte hinten

  1. Dichtung



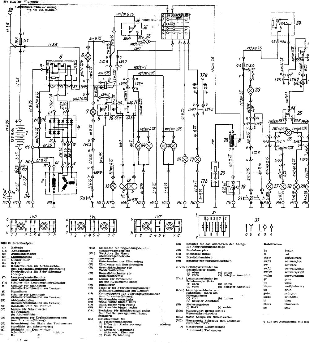
Schaltplan

Index

Bild 40. Stromlaufplan